Ningbo Richge Technology Co., Ltd.
Ningbo Richge Technology Co., Ltd.
Produk
FN18 12kv 3 3 fasa beroperasi suis pemecahan beban udara dengan peranti pembiakan dan suis fius nalf
  • FN18 12kv 3 3 fasa beroperasi suis pemecahan beban udara dengan peranti pembiakan dan suis fius nalfFN18 12kv 3 3 fasa beroperasi suis pemecahan beban udara dengan peranti pembiakan dan suis fius nalf
  • FN18 12kv 3 3 fasa beroperasi suis pemecahan beban udara dengan peranti pembiakan dan suis fius nalfFN18 12kv 3 3 fasa beroperasi suis pemecahan beban udara dengan peranti pembiakan dan suis fius nalf

FN18 12kv 3 3 fasa beroperasi suis pemecahan beban udara dengan peranti pembiakan dan suis fius nalf

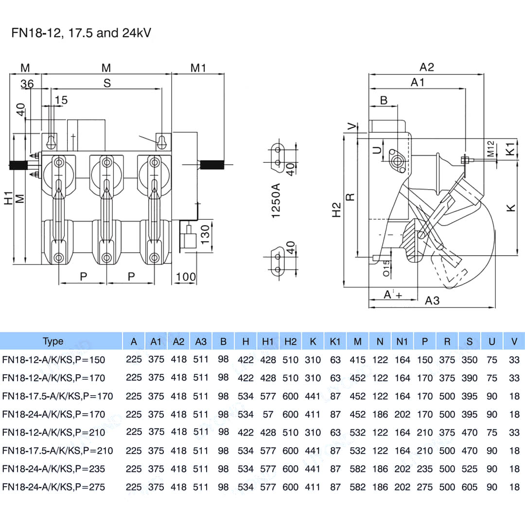
Model:FN18-12DR
Switch beban FN18 dan kombinasi suis suis beban adalah voltan tinggi, suis beban berprestasi tinggi yang menggabungkan pemadaman arka udara termampat dan pemadaman arka yang dihasilkan oleh gas. Gabungan suis beban dan fius menggabungkan kelebihan suis beban dengan fius untuk menukar mana-mana arus beban sehingga arus pemecahan yang diberi nilai suis beban, dan untuk menukar apa-apa overcurrent sehingga ke litar litar pintas yang diberi nilai gabungan dengan cara operasi fius dan impingernya. Ia digunakan dalam pengagihan kuasa tiga fasa voltan AC 50Hz yang diberi nilai 12kV dan nilai semasa 630A ESP untuk rangkaian cincin kuasa di bandar kerja bersih pembaikan bangunan tinggi bangunan tinggi dan kemudahan awam sebagai produk yang ideal untuk melindungi pencawang pakej dan pengubahnya mempunyai ciri-ciri reka bentuk canggih struktur operasi mudah penampilan ringan

FN18 12kv 3 3 fasa beroperasi suis pemecahan beban udara dengan peranti pembiakan dan suis fius nalf

     Kami komited untuk membangunkan suis beban, peniaga auto voltan tinggi luar, pemutus vakum voltan dalaman yang lebih dekat dengan keperluan pengguna dan menyediakan pengguna dengan produk yang lebih baik. Kami sentiasa memberi ganjaran kepada masyarakat sebagai berkat dan mengambil kemakmuran dan pemulihan tanah air sebagai tanggungjawab kita sendiri. Syarikat kami mengambil reputasi perusahaan dan kualiti kakitangan kami menjelang pembangunan perusahaan sebagai jaminan pembangunan kami. Kami menegaskan idea sains dan teknologi adalah kekuatan produktif pertama. Dengan skil teknikal kami, pengurusan yang cekap dan produk berkualiti tinggi, kami telah memenangi pujian daripada pelanggan kami dengan barangan kos efektif kami.

      FN18- 口 adalah tujuan umum, tiga tiang, suis pecah beban yang menawarkan pemilik suis dan pemasang kelebihan teknologi mengganggu maju dan prestasi yang terbukti boleh dipercayai dalam reka bentuk padat. Suis ini tersedia untuk pemasang suis sebagai blok bangunan untuk aplikasi switchgear logam dan pad yang dipasang pada penarafan dari 12-40.5 kV.

Suis FN18 standard termasuk bingkai keluli tugas berat dengan penebat berdiri, sistem pemadam arka jenis yang unik, mekanisme operasi dan komponen yang sedang dibawa, termasuk pengganggu jenis bilah dengan penyambung dan penyambung rahang.

Aksesori dan ciri -ciri pilihan termasuk pelbagai pemegang operasi, pengendali motor, suis tambahan, peranti perjalanan shunt, pangkalan fius, fius mekanikal, suis asas, interlocking pintu mekanikal dan interlocking utama.








Maklumat asas.



Struktur



Parameter teknikal


Model & Lukisan






Soalan Lazim

S: Bolehkah saya mempunyai harga produk anda?

A: Selamat datang. Jangan ragu untuk menghantar pertanyaan kepada kami di sini. Kami akan membalas anda dalam masa 24 jam.

S: Bolehkah saya mendapatkan sampel sebelum pesanan pukal?

A: Ya, kami mengalu -alukan pesanan sampel untuk menguji dan memeriksa kualiti. Sampel bercampur boleh diterima.

S: Bolehkah kita mencetak nama logo/ syarikat kami pada produk?

A: Ya, tentu saja, kami menerima OEM, maka memerlukan anda untuk memberikan kebenaran jenama kepada kami.

S: Adakah anda menerima penyesuaian produk?

A: Ya, tentu saja, sila berikan lukisan atau parameter tertentu, kami akan memetik anda selepas penilaian.

S: Apakah masa utama?

A: Masa utama bergantung kepada kuantiti yang diperintahkan, secara amnya dalam masa 7-20 hari selepas menerima pembayaran.

S: Apakah syarat perdagangan anda?

A: Kami menerima EXW, FOB, CIF, FCA, dll.

S: Apakah kaedah pembayaran anda?  

A: Kami menerima T/T, Western Union, PayPal, dll.

S: Adakah anda memeriksa produk siap?

A: Ya, setiap langkah pengeluaran dan produk siap akan dikeluarkan oleh jabatan QC sebelum penghantaran. Dan kami akan menyediakan laporan pemeriksaan barang untuk rujukan anda sebelum penghantaran

S: Bagaimana menyelesaikan masalah kualiti selepas jualan?

J: Ambil gambar masalah kualiti dan hantar kepada kami untuk pemeriksaan dan pengesahan kami, kami akan membuat penyelesaian yang berpuas hati untuk anda dalam masa 3 hari.



Kilang


Sijil




Teg Panas: FN18 12kv 3 fasa geng beroperasi udara beralih beban dengan peranti pembiakan dan suis fius NALF, China, pengilang, pembekal, kilang, harga rendah, kualiti, jualan terkini, maju
Hantar Pertanyaan
Maklumat Hubungan
Untuk pertanyaan tentang suis voltan rendah, penebat voltan tinggi, suis pembumian voltan tinggi atau senarai harga, sila tinggalkan e-mel anda kepada kami dan kami akan berhubung dalam masa 24 jam.
X
Kami menggunakan kuki untuk menawarkan anda pengalaman menyemak imbas yang lebih baik, menganalisis trafik tapak dan memperibadikan kandungan. Dengan menggunakan tapak ini, anda bersetuju dengan penggunaan kuki kami. Dasar Privasi
Tolak Terima